蓄热式氧化炉(Regenerative Thermal Oxidizer, RTO)是一种基于高温氧化与热能回收的工业有机废气(VOCs)治理技术
蓄热式氧化炉(Regenerative Thermal Oxidizer, RTO)是一种基于高温氧化与热能回收的工业有机废气(VOCs)治理技术,通过蓄热陶瓷的交替蓄热与放热,实现VOCs的高效分解及热量的循环利用。其核心优势在于高净化效率(≥99%)、高热回收率(≥95%)及低运行成本,广泛应用于中高浓度VOCs治理场景,尤其适合需要热能回收的工艺流程。
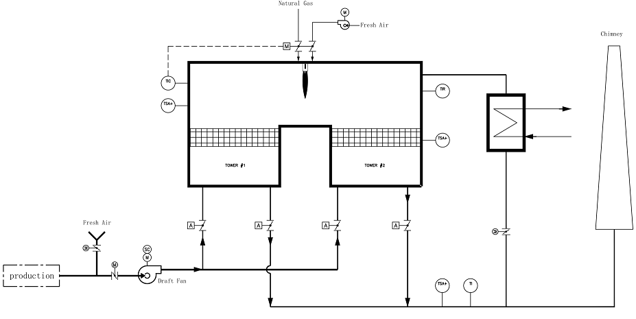
RTO通过蓄热室与燃烧室的协同工作,完成VOCs的氧化分解与热量回收:
1. 预热阶段:VOCs废气首先进入蓄热室A,吸收其中蓄热陶瓷储存的热量,温度提升至接近氧化温度(约760℃)。
2. 氧化阶段:预热后的废气进入燃烧室,在800℃高温下,VOCs被完全氧化为CO₂和H₂O,释放大量热量。
3. 热量回收阶段:高温烟气进入蓄热室B,将热量传递给陶瓷蓄热体后降温,最终以接近环境温度排出。
4. 状态切换:蓄热室A与B在进气、排气、吹扫三种状态间循环切换,通过风向切换阀实现气流方向调整,确保连续运行。
· 吹扫阶段:每个循环结束后,用净化气或空气对蓄热室进行吹扫,清除残留VOCs,避免未反应气体直接排放。
· 余热利用:回收的热量可回用于生产线烘干、预热等工艺,显著降低能源消耗。

· 材质与设计:
· 炉体采用6mm碳钢板制造,表面喷砂处理并涂装耐热漆,确保结构强度与耐腐蚀性。
· 壳体设加强筋,密封性能优异,外表面温度控制在环境温度+25℃且≤60℃。
· 保温层:
· 燃烧室及蓄热室采用耐火硅酸铝纤维保温,耐温1200℃,厚度250mm,分两层(陶瓷纤维毡+陶瓷纤维模块),外涂高温抹面,减少热量散失。
· 材质与特性:
· 采用蓝太克MLM新型陶瓷蓄热体,由多层齿状陶瓷片组合而成,兼具蜂窝陶瓷的高比表面积(快传热、低压降)与散装填料的蓄热性能。
· 高热容、抗污堵,适用于复杂工况。
· 核心设备:
· 选用麦克森/北美工业燃烧器,配备燃烧控制器、火焰检测器、高压点火器及高温传感器。
· 温度控制:
· 通过高温传感器反馈炉膛温度,自动调节燃烧器供热能力,稳定炉温在800℃±50℃,确保VOCs完全氧化。
· 性能参数:
· 采用直推式盖板阀门,泄漏量≤1%,寿命≥100万次,启闭时间≤1秒。
· 执行机构为气动执行器(压缩空气压力0.4~0.6MPa),确保快速、精准切换气流方向。
· 自动化设计:
· 采用西门子PLC可编程控制器,集成温度、压力等参数监测与调节。
· 人机界面(HMI)实时显示运行状态,支持故障报警、参数设定及远程控制。
1. 高效净化:VOCs去除率≥99%,三室RTO可达99.5%,满足最严格排放标准。
2. 节能显著:
· 热回收率≥95%,高浓度废气可实现自供热燃烧,运行费用较传统工艺降低30%-50%。
· 余热可回用至烘干、预热等工艺,进一步提升经济效益。
3. 安全可靠:
· 炉体钢结构牢靠,保温层厚实,配备泄爆装置、温度/压力联锁保护,确保运行安全。
4. 维护便捷:
· 模块化设计,陶瓷蓄热体易于更换,风向切换阀寿命长,减少停机维护时间。
5. 适应性强:
· 可处理单一或混合VOCs,适用于浓度波动大、热回收需求高的场景。
RTO技术广泛应用于以下行业的高浓度VOCs治理与热能回收需求:
· 制造业:印刷、涂布、汽车、机械加工、复合肥料;
· 化工与材料:石油化工、精细化工、橡胶、化学原料、制药化工;
· 轻工领域:纺织印染、日用化学品、合成材料;
· 特殊场景:需热能回收的烘干线废气处理(如将回收热量用于生产线预热)。
· 包装印刷企业:处理风量80,000m³/h,乙酸乙酯浓度5000mg/m³,经RTO处理后排放浓度≤20mg/m³,热回收率96%,年节省燃料费用超300万元;
· 化工园区:处理多组分混合VOCs(浓度波动2000-8000mg/m³),系统自适应调节,去除率稳定在99.5%以上,无需辅助加热。